来源:市值风云
作者 | beyond
宁德时代已经从单一电池供应商升级为零碳生态构建者,串联起交通、能源、工业三大万亿级市场。


2025年5月20日,宁德时代(300750.SZ,03750.HK)以“A+H”形式登陆港交所。上市两日股价累计涨幅28.3%,总市值达1.53万亿港元,AH股溢价13.29%。
这场备受全球资本瞩目的IPO创下多项纪录。宁德时代H股最终以263港元最高发行价定价,相较定价基准日零折价,刷新近十年A股公司赴港上市最低折让纪录,充分彰显市场对其价值的高度认可。
其中,国际配售超购逾30倍,香港公开发售更获151倍超额认购,创近三年港股大型IPO认购倍数新高。
基石投资者更是非常多元化。传统能源巨头中石化与科威特主权财富基金携手入局,韩国未来资产集团在本国电池产业与宁德时代之间选择了后者,全球前三大ESG基金之一更打破惯例同时持有宁德时代A+H股份。
大象起舞,这些全球主流投资者看到了什么呢?

零碳科技投资的“确定性”
现在全球正处于一个大变革时期。
新能源、AI、机器人等行业不断爆发,新一轮科技革命正在进行中;俄乌战争、中东、印巴冲突等地缘事件频发;美联储的高利率已经持续了快2年,在加密货币、黄金的冲击下,美元地位出现松动……
很多人都不得不被时代裹挟着往前走,但是,如果我们真正的去思考未来的人类文明,可以说,电力、通信等等基础设施仍然是最底层的逻辑之一。
而回顾这些年的发展趋势,这个底层逻辑又可以加上一条,就是低碳化,甚至是零碳化,其本质是生产要素中成本的又一次大幅下降。

大到全球和国家层面,有《巴黎协定》,有各个国家设定的新能源战略和燃油车退出机制。小到企业和个人,有新能源车的崛起,以特斯拉、宁德时代为代表的一批企业走向舞台中央。
全球新能源汽车已经实现四年五倍的增长,销量从2020年320万辆跃升至2024年1770万辆,渗透率突破19.8%,预计2030年渗透率将进一步达到55.7%。
高工产研预计,2024-2030年全球动力电池出货量仍将维持25.3%的年均复合增长率。

(来源:
宁德时代招股书)
在零碳交通之后,是电力系统的脱碳。马斯克最近表示,AI发展到明年将面临电力问题,中国电力建设远超美国。

在发电侧,全球风光发电占比从2020年9%提升至2024年的17%,2030年目标为31%。中国的风、光、水、核电建设全球有目共睹。
在供电和用电侧,储能技术是电力系统的关键支柱,是能够实现电价削峰填谷的重要手段。
2020-2024年全球储能电池装机量从27GWh激增至301GWh,复合年增长率82.7%,2024-2030年预计仍将维持29.2%的复合年增长率。
除此之外,船舶、航空、工程机械等重型装备场景的电气化也在不断发展。叉车领域,新能源叉车等增速明显更快。在各地出台政策的支持下,以eVTOL为代表的新能源飞机发展迅速。
简单说一个数字,全球能源转型投资规模已经从2020年的1万亿美元跃升至2025年预期的2万亿美元量级。
而宁德时代在这一转型中处于优势的地位,从动力电池到构建交通、能源、工业三位一体的零碳生态,恰恰是全球零碳革命进程的微观缩影。这也回答了开篇的问题,全球主流资本追求的正是这种确定性。

动力电池继续稳固
传统上认为,宁德时代过去的高成长主要来自动力电池领域,2020-2024的动力电池系统营收复合年化增速接近60%,对增量的贡献最大。去年,宁德时代动力电池营收达到2530亿元。
在动力电池全球市场份额方面,据SNE统计,2017至2024年宁德时代连续8年动力电池使用量排名全球第一,去年的市占率为37.9%。
宁德时代凭借技术先发优势,已构建起了覆盖乘用车、商用车、换电网络及新兴领域的全场景解决方案,牢牢掌握产业链核心技术的话语权。
例如,2025年4月,发布了钠离子电池品牌“钠新”,解决了资源“卡脖子”难题及北方地区低温痛点;
2025年4月,发布了骁遥双核电池,从消费者多元需求出发,通过不同化学体系的多元组合,突破单一化学材料体系难以兼顾全场景的技术瓶颈,开启电池“双核时代”。

(
宁德时代钠新电池)
除了以技术突破解决行业痛点外,宁德时代还以车电分离和电池标准化为核心,推动换电模式发展,促进交通网和能源网的融合,并且打造从电池制造、使用到回收的全生命周期链条。
近期,宁德时代在山西大同正式发布了标准化换电块与全场景底盘换电解决方案,力争在2030年建成覆盖全国80%干线运力的重卡换电网络。在乘用车领域,其发起“巧克力联盟”,推动换电新生态落地。
2025年,宁德时代计划自建1000座换电站,并与蔚来、滴滴、中石化共建全球最大换电网络,带动全球零碳交通增长。

(
宁德时代重卡换电站)
不只是陆地交通,在电动船舶领域,宁德时代的电池已装备国内700余艘船舶;在航空领域,其4吨级民用电动飞机试飞成功,并通过AS9100航空航天质量管理认证,为eVTOL市场拓展奠定基础。
这些布局不仅拓展了业务边界,更为宁德时代在零碳交通市场中建立了产品矩阵和技术护城河。

储能不断发力
今年4月,西班牙发生大停电,这一新闻在很多社交平台都上了热搜,很多人都想不到堂堂发达国家还会出现大规模停电。而在我们国家,很多00后可能已经不知道停电是怎么回事了。

这背后体现出的是正是储能系统、电网调控的重要性。我们国家常被人津津乐道的各种储能装置、特高压输电、虚拟电厂,是支撑电力稳定供应的重要一环,也是我们走向零碳的关键。
截止2024年,宁德时代储能电池全球市占率36.5%,连续4年位居全球第一。储能电池系统营收573亿元,已经是其第二大业务,最近五年复合增速133%。
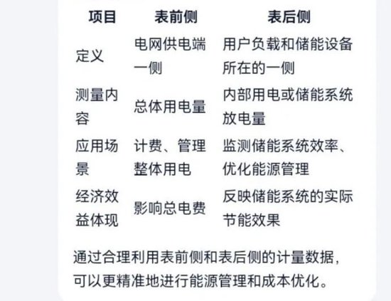
与动力电池不同,储能电池分为表前侧和表后侧,也就是供电一侧和用电一侧。宁德时代在储能电池领域也推出了天恒、EnerOne、EnerC等品牌。

(
来源:市值风云AI)
例如,宁德时代针对欧洲市场推出的TENER Stack,是全球首款可量产的9MWh超大容量储能系统解决方案。与传统的20尺集装箱系统相比,TENER Stack能量密度提升50%,体积利用率提高45%,而且突破运输法规限制,可降低35%的特殊运输成本。
此方案针对欧洲电力分布式特点,在更小的占地面积内安全、可持续地提供更多电力,真正做到让储能解决方案从“能用”到“好用”。

储能是零碳电力的核心枢纽,宁德时代不仅占据市场先机,而且不断完善行业技术标准。在构建零碳电力系统的进程中,其储能解决方案已成为全球电网运营商和能源企业的“必选项”之一。

10年研发投入超700亿,助力产业新能源化
长久以来,宁德时代以研发储备构建起技术护城河。
宁德时代十年累计研发投入达718亿元,2024年研发费用186亿元,创历史新高。截至2024年底,宁德时代拥有专利及专利申请合计超过四万三千多项,同时也是海外申请专利数最多的中国企业之一,排名在第二名。
宁德时代的专利申请增量,连续五年行业第一,且成为全球锂电领域唯一入选科睿唯安“全球百强创新机构”的公司,并且打通了“技术专利化-专利标准化-标准产业化”的路径。

(来源:
宁德时代招股书)
从全球首款磷酸铁锂4C超充电池,到骁遥超级增混电池,从针对商用车应用场景推出的天行品牌,到为满足用户多元化的出行需求发布的新一代换电解决方案,这些创新成果不仅支撑宁德时代动力电池市占率连续八年全球居首,同时推动储能业务实现四年四倍增长。
宁德时代的技术外溢效应已在欧洲市场得到验证——针对当地运输法规开发的Tener Stack储能系统已覆盖52个国家1700个项目,真正意义上实现了从“产品输出”到“标准输出”的跨越。
宁德时代已突破传统电池制造商的边界。
在产业新能源化的新趋势下,宁德时代不仅将在今年把所有工厂打造为“零碳工厂”,更对外输出技术经验,推动钢铁、水泥、化工等传统产业新能源化。

(宁德时代肇庆项目)
同时,宁德时代也在探索一体化零碳解决方案,例如与南京钢铁合作打造零碳产业园,与海螺水泥推进矿山电动化,与DHL构建零碳物流网络,这些合作不仅输出技术,更有助于建立行业标准。
再比如,宁德时代与山东东营共建的全球首个高比例绿电直供零碳产业园,还将联合垦利石化、华泰化工等企业,在打造零碳化工等方面进行新的实践,推动产业全链条降耗增效,将重工业脱碳转化为可复制方案。
通过“动力电池+储能+产业新能源化服务”的多元业务协同,宁德时代将构建起多元化的增长引擎,助力在全球零碳投资浪潮中的发展。

连续两年分红率超50%,ESG表现优秀
当然,作为二级市场投资者,关心的不只有愿景,还有实实在在的回报。
自上市以来,宁德时代累计现金分红近600亿元,2023年和2024年连续两年分红率达50%。今年4月初,宁德时代启动最高80亿元的股份回购计划,截至4月底已实施回购15.5亿元。可以说,回报力度很可观了。
通过这次港股IPO,宁德时代将进一步推进其全球化战略,包括匈牙利项目一期和二期的建设。
宁德时代动力电池在欧洲市占率已达第一,两大海外生产基地——德国图林根工厂、匈牙利德布勒森工厂全部位于欧洲。宁德时代还在推进与Stellantis合资的西班牙工厂以及印尼电池产业链项目。
ESG层面,宁德时代以超越行业的标准增加资本信任与政策适应性。
凭借先发布局,宁德时代已经转向规则制定。其2024年MSCI(ESG)达到AA级评级,属于全球前5%,核心工厂零碳电力占比74.5%,废旧电池年处理能力12.87万吨(镍钴锰金属回收率99.6%),形成“生产-回收”的闭环。

宁德时代港股上市标志着全球资本对零碳经济核心资产的战略重估。作为动力电池与储能领域的绝对领导者,宁德时代凭借持续的技术突破,已从单一供应商升级为零碳生态构建者,串联交通、能源、工业三大万亿级市场。
其多元布局覆盖动力电池、储能解决方案及传统产业新能源化,形成抵御周期波动的增长韧性。全球化战略与ESG治理进一步强化壁垒:欧洲市占率领先、零碳工厂认证、废旧电池闭环回收体系,使其在政策与资本双重驱动下成为规则制定者。
基石投资者横跨传统能源、主权资本与ESG基金等几大阵营,印证了宁德时代在零碳转型中的不可替代价值。未来,随着全球零碳变革进程加速,其技术纵深、生态协同与长期价值将引领能源革命新范式。
免责声明:本报告(文章)是基于上市公司的公众公司属性、以上市公司根据其法定义务公开披露的信息(包括但不限于临时公告、定期报告和官方互动平台等)为核心依据的独立第三方研究;市值风云力求报告(文章)所载内容及观点客观公正,但不保证其准确性、完整性、及时性等;本报告(文章)中的信息或所表述的意见不构成任何投资建议,市值风云不对因使用本报告所采取的任何行动承担任何责任。